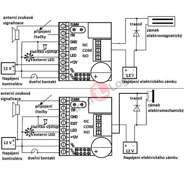
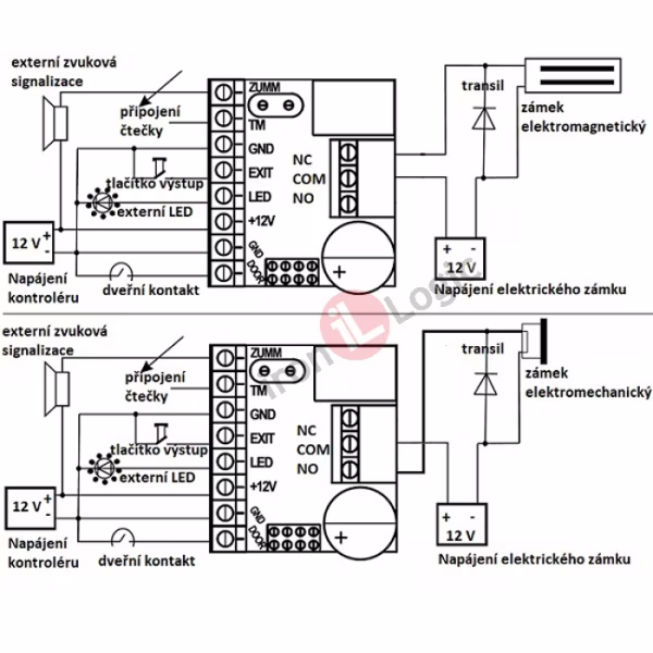
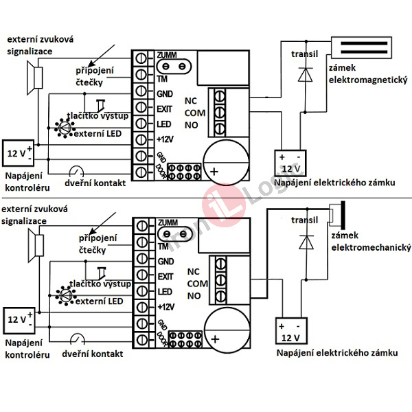
Kontrolér je součástí přístupového systému. Obsahuje potřebnou elektroniku a svorkovnice pro připojení napájení, čtečky, elektrického zámku a dalších zařízení. V paměti kontroléru jsou uložena identifikační data jednotlivých čipů. Způsob připojení čtečky odpovídá přenosovému protokolu dat mezi čtečkou a řídící jednotkou. V našich instalacích používáme protokoly WIEGAND a jednodrátové TM. Načítání nebo mazání čipů v paměti kontroléru a nastavování základních uživatelských parametrů můžeme provádět pomocí MASTER KARTY nebo propojek na kontroléru. Pokud používáme k administraci dat počítačový software používáme pro přenos dat mezi kontrolérem a počítačem převodníky nebo vybrané typy načítacích čteček. Tomu odpovídá i způsob připojení k počítači. Používají se kabely USB, MICRO USB, kabely s koncovkami RJ 45 nebo speciálními konektory. Načtení identifikačních dat čipů při administraci usnadňuje použití načítací čtečky. Při výpadku napájení zůstanou data v kontroléru.

Kontrolér Z5-R RELAY autonomní, relé, kontrola vstupu IRON LOGIC

Katalogové číslo Z-5R-RELAY
Výrobce IRON LOGIC
Dostupnost skladem
Poplatky RF: 0,60 Kč | AF: 0,00 Kč
Cena bez DPH pro zobrazení se přihlašte
Cena s DPH 21 % pro zobrazení se přihlašte

Kontrolér Z5-R RELAY autonomní, relé kontrola vstupu IRON LOGIC.


Základní vlastnosti a provedení:
podpora technologie RFID MIFARE 13,56 MHz, EM Marine 125 kHz, podpora technologie chráněný režim, rádiové UHF 433,92 MHz, dotykový iButton (podle typu připojené čtečky)
spolupracuje se čtečkami s připojením 1Wire(TM) bezdotykovými RFID i dotykovými iButton
připojení jedné čtečky
autonomní provedení
provoz v offline režimu
možnost využít pro technologii chráněný režim – zvýšená ochrana čipů proti kopírování
při použití čipů jiných výrobců ověřit kompatibilitu
informativní rozměry
- deska plošného spoje 46 x 26 x 16 mm
- instalační krabička 65 x 65 x 18 mm (není součástí balení)
ovládání elektrických zámků
- elektromagnetický
- elektromechanický
- elektromotorický
- doba otevření zámku 0 až 220 s
Programování kontroléru
- pomocí PC software (připojení pomocí adapteru
- pomocí propojek
- pomocí MASTER KARTY
Připojení externích zařízení:
- čtečka
- světelná a zvuková signalizace
- výstupní tlačítko
- elektrický zámek
- dveřní kontakt (senzor)
- adapter (programátor)
Provozní režim
- běžný, akceptace uživatelských čipů
Uživatelské vlastnosti čipů
- MASTER RARTA
- kontrola vstupu
Balení obsahuje:
Kontrolér Z-5R RELAY autonomní, relé
příbal
Krajina původu: EU
Záruční doba: 2 roky
 
 
 
 
 
 
 
Technické parametry:
paměť čipů – 1364 ks
paměť událostí (použití čipu ke vstupu) - nemá
čtecí protokol - 1-Wire(TM)  
Identifikátor
- bezdotyková klíčenka, čip, karta RFID MIFARE 13,56 MHz, EM MARINE 125 kHz
- radiová klíčenka UHF 433,92 MHz
- dotykový čip iButton
- technologie chráněný režim
napájení
- 8 – 18 V DC (doporučeno jmenovité 12 V DC)
- spotřeba proudu 45 mA při 12 V
ovládání elektrických zámků
- relé
- doba otevření zámku 0 až 220 s
- maximální proud 3 A
konektory (svorky)
- pro napájení
- pro připojení čtečky
- pro připojení externích zařízení
- pro připojení počítače (přes adapter)
- relé pro připojení elektrického zámku
paměť EEPROM
Montáž:
vzdálenost čtečka – kontrolér
- čtecí protokol 1-Wire(TM) délka kabelů do 15 m
vhodný do interiéru-musí být chráněný před nepříznivými vlivy vnějšího prostředí
v exteriéru montáž v instalační krabičce nebo v uzavřeném prostoru
Programování kontroléru
- pomocí PC software (připojení pomocí adapteru
- pomocí propojek
- pomocí MASTER KARTY
Díly pro vytvoření sestavy:
kontrolér
čtečka čipů
čtečka načítací (načtení čipů do SW PC)
převodník (redukce RS 485/USB)
napájení
počítač pro práci s kontrolérem, popř. MASTER KARTA
RFID čip klíčenka nebo karta, UHF klíčenka, dotykový čip iButton
Provozní prostředí:
teplota -35°C až +40°C
nevhodná montáž do prostředí s vibracemi, teplotami mimo rozsah, s výpary kyselin, žíravin